图 3

实用专利
一种环保烟气脱硫装置
日期:2020-09-14 15:07浏览次数:
说 明 书 摘 要
本实用新型提供一种环保烟气脱硫装置,涉及烟气脱硫领域,一种环保烟气脱硫装置,包括底座,底座表面的一侧固定安装有过滤箱,所述过滤箱右侧表面的顶部连通有通气管,通气管的一端连通有处理箱,所述过滤箱的顶部设置有箱盖,过滤箱内壁的两侧之间固定连接有过滤网,所述过滤箱左侧表面固定连接有固定板,固定板的表面设置有清扫装置,所述箱盖的底部设置有吸附装置。本实用新型通过使用清扫装置可以方便过滤网在工作时进行清扫,可以防止过滤网长时间的工作造成过滤网堵塞的现象,使用吸附装置可以对第一过后的烟气进行第二吸附,可以减少烟气内部的细小可以,使用喷淋装置能过对过滤箱内部进行除尘,可以方便后期对过滤箱进行清扫。

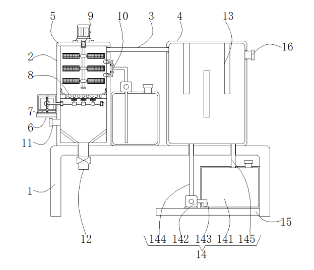
1.一种环保烟气脱硫装置,其特征在于:包括底座(1),所述底座(1)表面的一侧固定安装有过滤箱(2),所述过滤箱(2)右侧表面的顶部连通有通气管(3),所述通气管(3)的一端连通有处理箱(4),所述过滤箱(2)的顶部设置有箱盖(5),所述过滤箱(2)内壁的两侧之间固定连接有过滤网(8),所述过滤箱(2)左侧表面固定连接有固定板(6),所述固定板(6)的表面设置有清扫装置(7),所述清扫装置(7)包括防护箱(71),所述防护箱(71)的内部固定安装有第一电机(72),所述第一电机(72)输出轴的一端通过连轴器固定连接有转盘(73),所述转盘(73)的一侧固定连接有转动板(74),所述防护箱(71)内壁的底部通过转动轴转动连接有移动板(75),所述移动板(75)的一侧固定连接有移动杆(78),所述移动杆(78)的表面套设有固定环(79),所述固定环(79)的表面固定安装有清扫刷(710),所述箱盖(5)的底部设置有吸附装置(9)。
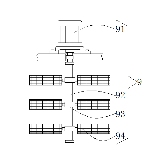
2.根据权利要求1所述的环保烟气脱硫装置,其特征在于:所述移动板(75)的表面开设有与所述转动板(74)相适配的圆形槽(76),所述防护箱(71)内壁的顶部开设有与所述移动板(75)相适配的滑槽(77),所述吸附装置(9)包括第二电机(91),所述第二电机(91)输出轴的一端通过连轴器固定连接有转动杆(92)。
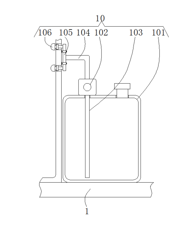
3.根据权利要求2所述的环保烟气脱硫装置,其特征在于:所述转动杆(92)的表面套设有套环(93),所述套环(93)的两侧均通过连接块固定连接有吸附板(94),所述底座(1)的表面且位于所述过滤箱(2)与所述处理箱(4)之间设置有喷淋装置(10),所述喷淋装置(10)包括水箱(101),所述水箱(101)的顶部固定安装有第一水泵(102),所述第一水泵(102)输入端连通有进水管(103)。
4.根据权利要求3所述的环保烟气脱硫装置,其特征在于:所述第一水泵(102)输出端连通有L形出水管(104),所述L形出水管(104)的一端连通有输水管(105),所述输水管(105)表面的左侧固定安装有喷头(106),所述过滤箱(2)的底部连通有出水管(12)。
5.根据权利要求1所述的环保烟气脱硫装置,其特征在于:所述过滤箱(2)的一侧连通有进烟管(11),所述处理箱4内壁的背面固定安装有分隔板(13),所述底座(1)底部的一侧固定连接有支撑板(15),所述支撑板(15)的表面设置有循环装置(14),所述循环装置(14)包括箱体(141),所述支撑板(15)的表面且位于所述箱体(141)的一侧固定安装有第二水泵(142),所述第二水泵1(42)输入端连通有进液管(143)。
6.根据权利要求5所述的环保烟气脱硫装置,其特征在于:所述第二水泵(142)的输出端连通有连接管(144),所述箱体(141)的顶部连通有出液管(145),所述处理箱(4)左侧表面的顶部连通有排烟管(16)。
2.根据权利要求1所述的环保烟气脱硫装置,其特征在于:所述移动板(75)的表面开设有与所述转动板(74)相适配的圆形槽(76),所述防护箱(71)内壁的顶部开设有与所述移动板(75)相适配的滑槽(77),所述吸附装置(9)包括第二电机(91),所述第二电机(91)输出轴的一端通过连轴器固定连接有转动杆(92)。
3.根据权利要求2所述的环保烟气脱硫装置,其特征在于:所述转动杆(92)的表面套设有套环(93),所述套环(93)的两侧均通过连接块固定连接有吸附板(94),所述底座(1)的表面且位于所述过滤箱(2)与所述处理箱(4)之间设置有喷淋装置(10),所述喷淋装置(10)包括水箱(101),所述水箱(101)的顶部固定安装有第一水泵(102),所述第一水泵(102)输入端连通有进水管(103)。
4.根据权利要求3所述的环保烟气脱硫装置,其特征在于:所述第一水泵(102)输出端连通有L形出水管(104),所述L形出水管(104)的一端连通有输水管(105),所述输水管(105)表面的左侧固定安装有喷头(106),所述过滤箱(2)的底部连通有出水管(12)。
5.根据权利要求1所述的环保烟气脱硫装置,其特征在于:所述过滤箱(2)的一侧连通有进烟管(11),所述处理箱4内壁的背面固定安装有分隔板(13),所述底座(1)底部的一侧固定连接有支撑板(15),所述支撑板(15)的表面设置有循环装置(14),所述循环装置(14)包括箱体(141),所述支撑板(15)的表面且位于所述箱体(141)的一侧固定安装有第二水泵(142),所述第二水泵1(42)输入端连通有进液管(143)。
6.根据权利要求5所述的环保烟气脱硫装置,其特征在于:所述第二水泵(142)的输出端连通有连接管(144),所述箱体(141)的顶部连通有出液管(145),所述处理箱(4)左侧表面的顶部连通有排烟管(16)。
一种环保烟气脱硫装置
技术领域
本实用新型涉及烟气脱硫领域,尤其涉及一种环保烟气脱硫装置。
背景技术
脱硫装置是指脱除原料中硫的装置。
现有的烟气的脱离装置在工作时时间长而且排烟的效果不佳,并且现有的烟气脱硫装置在使用的过程中,其内部的过滤网为单个过滤网,容易发生过滤网堵塞的现象,且对烟气脱硫的效果较差。
实用新型内容
本实用新型的目的在于提供一种环保烟气脱硫装置,以解决上述技术问题。
本实用新型为解决上述技术问题,采用以下技术方案来实现:一种环保烟气脱硫装置,包括底座,所述底座表面的一侧固定安装有过滤箱,所述过滤箱右侧表面的顶部连通有通气管,所述通气管的一端连通有处理箱,所述过滤箱的顶部设置有箱盖,所述过滤箱内壁的两侧之间固定连接有过滤网,所述过滤箱左侧表面固定连接有固定板,所述固定板的表面设置有清扫装置,所述清扫装置包括防护箱,所述防护箱的内部固定安装有第一电机,所述第一电机输出轴的一端通过连轴器固定连接有转盘,所述转盘的一侧固定连接有转动板,所述防护箱内壁的底部通过转动轴转动连接有移动板,所述移动板的一侧固定连接有移动杆,所述移动杆的表面套设有固定环,所述固定环的表面固定安装有清扫刷,所述箱盖的底部设置有吸附装置。
进一步地,所述移动板的表面开设有与所述转动板相适配的圆形槽,所述防护箱内壁的顶部开设有与所述移动板相适配的滑槽,所述吸附装置包括第二电机,所述第二电机输出轴的一端通过连轴器固定连接有转动杆。
滑槽的使用可以方便移动板在指定的位置进行左右移动。
进一步地,所述转动杆的表面套设有套环,所述套环的两侧均通过连接块固定连接有吸附板,所述底座的表面且位于所述过滤箱与所述处理箱之间设置有喷淋装置,所述喷淋装置包括水箱,所述水箱的顶部固定安装有第一水泵,所述第一水泵输入端连通有进水管。
进一步地,所述第一水泵输出端连通有L形出水管,所述L形出水管的一端连通有输水管,所述输水管表面的左侧固定安装有喷头,所述过滤箱的底部连通有出水管。
进一步地,所述过滤箱的一侧连通有进烟管,所述处理箱内壁的背面固定安装有分隔板,所述底座底部的一侧固定连接有支撑板,所述支撑板的表面设置有循环装置,所述循环装置包括箱体,所述支撑板的表面且位于所述箱体的一侧固定安装有第二水泵,所述第二水泵输入端连通有进液管。
循环装置的使用可以使脱离液体进行循环利用,可以防止脱硫液体的浪费,也减少了加工成本。
进一步地,所述第二水泵的输出端连通有连接管,所述箱体的顶部连通有出液管,所述处理箱左侧表面的顶部连通有排烟管。
本实用新型的有益效果是:
本实用新型通过使用清扫装置可以方便过滤网在工作时进行清扫,可以防止过滤网长时间的工作造成过滤网堵塞的现象,使用吸附装置可以对第一过后的烟气进行第二吸附,可以减少烟气内部的细小可以,使用喷淋装置能过对过滤箱内部进行除尘,可以方便后期对过滤箱进行清扫,使用分隔板可以使过滤后的烟气与处理箱内部的脱硫液体充分的接触。
附图说明
图1为本实用新型的整体的结构示意图;
图2为本实用新型的清扫装置的结构示意图;
图3为本实用新型的吸附装置的结构示意图;
图4为本实用新型的喷淋装置的结构示意图;
图5为本实用新型的外部的结构示意图。
附图标记:1-底座、2-过滤箱、3-通气管、4-处理箱、5-箱盖、6-固定板、7-清扫装置、71-防护箱、72-第一电机、73-转盘、74-转动板、75-移动板、76-圆形槽、77-滑槽、78-移动杆、79-固定环、710-清扫刷、8-过滤网、9-吸附装置、91-第二电机、92-转动杆、93-套环、94-吸附板、10-喷淋装置、101-水箱、102-第一水泵、103-进水管、104-L形出水管、105-输水管、106-喷头、11-进烟管、12-出水管、13-分隔板、14-循环装置、141-箱体、142-第二水泵、143-进液管、144-连接管、145-出液管、15-支撑板、16-排烟管。
具体实施方式
为了使本实用新型实现的技术手段、创作特征、达成目的与功效易于明白了解,下面结合具体实施例和附图,进一步阐述本实用新型,但下述实施例仅仅为本实用新型的优选实施例,并非全部。基于实施方式中的实施例,本领域技术人员在没有做出创造性劳动的前提下所获得其它实施例,都属于本发明的保护范围。
下面结合附图描述本实用新型的具体实施例。
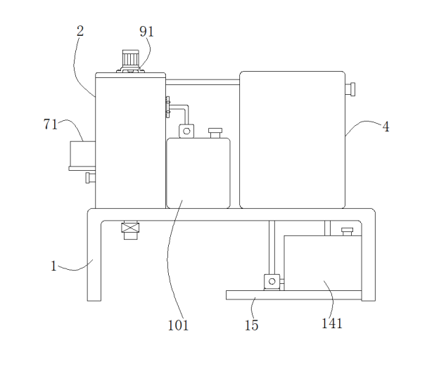
如图1-5所示,一种环保烟气脱硫装置,包括底座1,所述底座1表面的一侧固定安装有过滤箱2,所述过滤箱2右侧表面的顶部连通有通气管3,所述通气管3的一端连通有处理箱4,所述过滤箱2的顶部设置有箱盖5,所述过滤箱2内壁的两侧之间固定连接有过滤网8,所述过滤箱2左侧表面固定连接有固定板6,所述固定板6的表面设置有清扫装置7,所述清扫装置7包括防护箱71,所述防护箱71的内部固定安装有第一电机72,所述第一电机72输出轴的一端通过连轴器固定连接有转盘73,所述转盘73的一侧固定连接有转动板74,所述防护箱71内壁的底部通过转动轴转动连接有移动板75,所述移动板75的一侧固定连接有移动杆78,所述移动杆78的表面套设有固定环79,所述固定环79的表面固定安装有清扫刷710,所述箱盖5的底部设置有吸附装置9。
过滤网8通过两个固定扣与过滤箱2内壁的两侧固定连接,移动杆78的一端贯穿防护箱71内壁的一侧且延伸至过滤箱2的内部并且移动杆78通过两个连接扣与过滤箱2内壁的背面进行固定连接,在移动杆78的一端固定连接有挡板,在转动板74表面的一侧 固定连接有固定块,固定块的形状与圆形槽76的形状相适配,过滤箱2内壁底部的两侧均固定安装有导流板,防护箱71内壁的两侧之间固定连接有垫板,第一电机72固定安装在垫板的表面。
所述移动板75的表面开设有与所述转动板74相适配的圆形槽76,所述防护箱71内壁的顶部开设有与所述移动板74相适配的滑槽77,所述吸附装置9包括第二电机91,所述第二电机91输出轴的一端通过连轴器固定连接有转动杆92。
第二电机91通过螺栓与箱盖5的表面进行螺纹连接,第二电机91输出轴贯穿箱盖5的表面且延伸至箱盖5的内部。
所述转动杆92的表面套设有套环93,所述套环93的两侧均通过连接块固定连接有吸附板94,所述底座1的表面且位于所述过滤箱2与所述处理箱4之间设置有喷淋装置10,所述喷淋装置10包括水箱101,所述水箱101的顶部固定安装有第一水泵102,所述第一水泵102输入端连通有进水管103。
在转动杆92的表面从上至下依次套设有多个套环93,每个套环93的两侧分别通过连接块固定连接有吸附板94,水箱101的顶部连通有注水管。
所述第一水泵102输出端连通有L形出水管104,所述L形出水管104的一端连通有输水管105,所述输水管105表面的左侧固定安装有喷头106,所述过滤箱2的底部连通有出水管12。
输水管105也通过连接扣与过滤箱2表面进行过滤,喷头106与过滤箱2的连接处进行橡胶密封,出水管12的一端设置有阀门,出水管12的一端贯穿底座1的表面且延伸至底座1的底部。
所述过滤箱2的一侧连通有进烟管11,所述处理箱4内壁的背面固定安装有分隔板13,所述底座1底部的一侧固定连接有支撑板15,所述支撑板15的表面设置有循环装置14,所述循环装置14包括箱体141,所述支撑板15的表面且位于所述箱体141的一侧固定安装有第二水泵142,所述第二水泵142输入端连通有进液管143。
所述第二水泵142的输出端连通有连接管144,所述箱体141的顶部连通有出液管145,所述处理箱4左侧表面的顶部连通有排烟管16。
连接管144的一端贯穿底座1内壁的底部且延伸至处理箱4的内部,出液管145的一端贯穿底座1的表面且延伸至底座1的底部。
工作原理:操作者首先将水箱101内部注满清水,当水箱101注满清水后,操作者将过滤箱2一侧的进烟管11与外界的排烟源进行连接,当连接好进烟管11后烟气通过过滤箱2底部的过滤网8进行过滤,当烟气经过过滤网8时启动第一电机72,使第一电机72通过转盘73带动转动板74在移动板75内部的圆形槽76的内部进行转动,当转动板74在圆形槽76的内部转动时带动移动板75在防护箱71的内部左右移动,当移动板75移动时通过移动杆78和固定环79带动清扫刷710对过滤网8进行清扫。
当烟气通过过滤网8后启动第一水泵102将水箱101内部的清水通过进水管103和L形出水管104将清水带入输水管105的内部,当清水流动至输水管105的内部后通过喷头106将清水喷洒至过滤箱2的内部,当喷头106将清水喷洒至过滤箱2的内部后,启动第二电机91带动转动杆92进行转动,当转动杆92转动时带动套环93进行转动,当套环93转动时通过连接块带动吸附板94在过滤箱2的内部进行转动对过滤箱2内部的烟气进行吸附。
当过滤箱2内部的烟气通过过滤和吸附后再通过通气管3进行烟气送入处理箱4的内部,当烟气进入处理箱4的内部后,启动第二水泵142将箱体141内部的脱硫液体通过进液管143和连接管144进行脱离液体送至处理箱4的内部,当处理箱4的内部注有脱硫液体后通过处理箱4内部的分隔板13使烟气充分的与处理箱4内壁底部的脱硫液体充分的接触,最后经过脱硫的烟气通过排烟管16进行排放即可。
在本实用新型中,除非另有明确的规定和限定,第一特征在第二特征之 “上”或之“下”可以包括第一和第二特征直接接触,也可以包括第一和第二特征不是直接接触而是通过它们之间的另外的特征接触。而且,第一特征在第二特征“之上”、“上方”和“上面”包括第一特征在第二特征正上方和斜上方,或仅仅表示第一特征水平高度高于第二特征。第一特征在第二特征“之下”、“下方”和“下面”包括第一特征在第二特征正下方和斜下方,或仅仅表示第一特征水平高度小于第二特征。
以上显示和描述了本实用新型的基本原理、主要特征和本实用新型的优点。本行业的技术人员应该了解,本实用新型不受上述实施例的限制,上述实施例和说明书中描述的仅为本实用新型的优选例,并不用来限制本实用新型,在不脱离本实用新型精神和范围的前提下,本实用新型还会有各种变化和改进,这些变化和改进都落入要求保护的本实用新型范围内。本实用新型要求保护范围由所附的权利要求书及其等效物界定。
技术领域
本实用新型涉及烟气脱硫领域,尤其涉及一种环保烟气脱硫装置。
背景技术
脱硫装置是指脱除原料中硫的装置。
现有的烟气的脱离装置在工作时时间长而且排烟的效果不佳,并且现有的烟气脱硫装置在使用的过程中,其内部的过滤网为单个过滤网,容易发生过滤网堵塞的现象,且对烟气脱硫的效果较差。
实用新型内容
本实用新型的目的在于提供一种环保烟气脱硫装置,以解决上述技术问题。
本实用新型为解决上述技术问题,采用以下技术方案来实现:一种环保烟气脱硫装置,包括底座,所述底座表面的一侧固定安装有过滤箱,所述过滤箱右侧表面的顶部连通有通气管,所述通气管的一端连通有处理箱,所述过滤箱的顶部设置有箱盖,所述过滤箱内壁的两侧之间固定连接有过滤网,所述过滤箱左侧表面固定连接有固定板,所述固定板的表面设置有清扫装置,所述清扫装置包括防护箱,所述防护箱的内部固定安装有第一电机,所述第一电机输出轴的一端通过连轴器固定连接有转盘,所述转盘的一侧固定连接有转动板,所述防护箱内壁的底部通过转动轴转动连接有移动板,所述移动板的一侧固定连接有移动杆,所述移动杆的表面套设有固定环,所述固定环的表面固定安装有清扫刷,所述箱盖的底部设置有吸附装置。
进一步地,所述移动板的表面开设有与所述转动板相适配的圆形槽,所述防护箱内壁的顶部开设有与所述移动板相适配的滑槽,所述吸附装置包括第二电机,所述第二电机输出轴的一端通过连轴器固定连接有转动杆。
滑槽的使用可以方便移动板在指定的位置进行左右移动。
进一步地,所述转动杆的表面套设有套环,所述套环的两侧均通过连接块固定连接有吸附板,所述底座的表面且位于所述过滤箱与所述处理箱之间设置有喷淋装置,所述喷淋装置包括水箱,所述水箱的顶部固定安装有第一水泵,所述第一水泵输入端连通有进水管。
进一步地,所述第一水泵输出端连通有L形出水管,所述L形出水管的一端连通有输水管,所述输水管表面的左侧固定安装有喷头,所述过滤箱的底部连通有出水管。
进一步地,所述过滤箱的一侧连通有进烟管,所述处理箱内壁的背面固定安装有分隔板,所述底座底部的一侧固定连接有支撑板,所述支撑板的表面设置有循环装置,所述循环装置包括箱体,所述支撑板的表面且位于所述箱体的一侧固定安装有第二水泵,所述第二水泵输入端连通有进液管。
循环装置的使用可以使脱离液体进行循环利用,可以防止脱硫液体的浪费,也减少了加工成本。
进一步地,所述第二水泵的输出端连通有连接管,所述箱体的顶部连通有出液管,所述处理箱左侧表面的顶部连通有排烟管。
本实用新型的有益效果是:
本实用新型通过使用清扫装置可以方便过滤网在工作时进行清扫,可以防止过滤网长时间的工作造成过滤网堵塞的现象,使用吸附装置可以对第一过后的烟气进行第二吸附,可以减少烟气内部的细小可以,使用喷淋装置能过对过滤箱内部进行除尘,可以方便后期对过滤箱进行清扫,使用分隔板可以使过滤后的烟气与处理箱内部的脱硫液体充分的接触。
附图说明
图1为本实用新型的整体的结构示意图;
图2为本实用新型的清扫装置的结构示意图;
图3为本实用新型的吸附装置的结构示意图;
图4为本实用新型的喷淋装置的结构示意图;
图5为本实用新型的外部的结构示意图。
附图标记:1-底座、2-过滤箱、3-通气管、4-处理箱、5-箱盖、6-固定板、7-清扫装置、71-防护箱、72-第一电机、73-转盘、74-转动板、75-移动板、76-圆形槽、77-滑槽、78-移动杆、79-固定环、710-清扫刷、8-过滤网、9-吸附装置、91-第二电机、92-转动杆、93-套环、94-吸附板、10-喷淋装置、101-水箱、102-第一水泵、103-进水管、104-L形出水管、105-输水管、106-喷头、11-进烟管、12-出水管、13-分隔板、14-循环装置、141-箱体、142-第二水泵、143-进液管、144-连接管、145-出液管、15-支撑板、16-排烟管。
具体实施方式
为了使本实用新型实现的技术手段、创作特征、达成目的与功效易于明白了解,下面结合具体实施例和附图,进一步阐述本实用新型,但下述实施例仅仅为本实用新型的优选实施例,并非全部。基于实施方式中的实施例,本领域技术人员在没有做出创造性劳动的前提下所获得其它实施例,都属于本发明的保护范围。
下面结合附图描述本实用新型的具体实施例。
如图1-5所示,一种环保烟气脱硫装置,包括底座1,所述底座1表面的一侧固定安装有过滤箱2,所述过滤箱2右侧表面的顶部连通有通气管3,所述通气管3的一端连通有处理箱4,所述过滤箱2的顶部设置有箱盖5,所述过滤箱2内壁的两侧之间固定连接有过滤网8,所述过滤箱2左侧表面固定连接有固定板6,所述固定板6的表面设置有清扫装置7,所述清扫装置7包括防护箱71,所述防护箱71的内部固定安装有第一电机72,所述第一电机72输出轴的一端通过连轴器固定连接有转盘73,所述转盘73的一侧固定连接有转动板74,所述防护箱71内壁的底部通过转动轴转动连接有移动板75,所述移动板75的一侧固定连接有移动杆78,所述移动杆78的表面套设有固定环79,所述固定环79的表面固定安装有清扫刷710,所述箱盖5的底部设置有吸附装置9。
过滤网8通过两个固定扣与过滤箱2内壁的两侧固定连接,移动杆78的一端贯穿防护箱71内壁的一侧且延伸至过滤箱2的内部并且移动杆78通过两个连接扣与过滤箱2内壁的背面进行固定连接,在移动杆78的一端固定连接有挡板,在转动板74表面的一侧 固定连接有固定块,固定块的形状与圆形槽76的形状相适配,过滤箱2内壁底部的两侧均固定安装有导流板,防护箱71内壁的两侧之间固定连接有垫板,第一电机72固定安装在垫板的表面。
所述移动板75的表面开设有与所述转动板74相适配的圆形槽76,所述防护箱71内壁的顶部开设有与所述移动板74相适配的滑槽77,所述吸附装置9包括第二电机91,所述第二电机91输出轴的一端通过连轴器固定连接有转动杆92。
第二电机91通过螺栓与箱盖5的表面进行螺纹连接,第二电机91输出轴贯穿箱盖5的表面且延伸至箱盖5的内部。
所述转动杆92的表面套设有套环93,所述套环93的两侧均通过连接块固定连接有吸附板94,所述底座1的表面且位于所述过滤箱2与所述处理箱4之间设置有喷淋装置10,所述喷淋装置10包括水箱101,所述水箱101的顶部固定安装有第一水泵102,所述第一水泵102输入端连通有进水管103。
在转动杆92的表面从上至下依次套设有多个套环93,每个套环93的两侧分别通过连接块固定连接有吸附板94,水箱101的顶部连通有注水管。
所述第一水泵102输出端连通有L形出水管104,所述L形出水管104的一端连通有输水管105,所述输水管105表面的左侧固定安装有喷头106,所述过滤箱2的底部连通有出水管12。
输水管105也通过连接扣与过滤箱2表面进行过滤,喷头106与过滤箱2的连接处进行橡胶密封,出水管12的一端设置有阀门,出水管12的一端贯穿底座1的表面且延伸至底座1的底部。
所述过滤箱2的一侧连通有进烟管11,所述处理箱4内壁的背面固定安装有分隔板13,所述底座1底部的一侧固定连接有支撑板15,所述支撑板15的表面设置有循环装置14,所述循环装置14包括箱体141,所述支撑板15的表面且位于所述箱体141的一侧固定安装有第二水泵142,所述第二水泵142输入端连通有进液管143。
所述第二水泵142的输出端连通有连接管144,所述箱体141的顶部连通有出液管145,所述处理箱4左侧表面的顶部连通有排烟管16。
连接管144的一端贯穿底座1内壁的底部且延伸至处理箱4的内部,出液管145的一端贯穿底座1的表面且延伸至底座1的底部。
工作原理:操作者首先将水箱101内部注满清水,当水箱101注满清水后,操作者将过滤箱2一侧的进烟管11与外界的排烟源进行连接,当连接好进烟管11后烟气通过过滤箱2底部的过滤网8进行过滤,当烟气经过过滤网8时启动第一电机72,使第一电机72通过转盘73带动转动板74在移动板75内部的圆形槽76的内部进行转动,当转动板74在圆形槽76的内部转动时带动移动板75在防护箱71的内部左右移动,当移动板75移动时通过移动杆78和固定环79带动清扫刷710对过滤网8进行清扫。
当烟气通过过滤网8后启动第一水泵102将水箱101内部的清水通过进水管103和L形出水管104将清水带入输水管105的内部,当清水流动至输水管105的内部后通过喷头106将清水喷洒至过滤箱2的内部,当喷头106将清水喷洒至过滤箱2的内部后,启动第二电机91带动转动杆92进行转动,当转动杆92转动时带动套环93进行转动,当套环93转动时通过连接块带动吸附板94在过滤箱2的内部进行转动对过滤箱2内部的烟气进行吸附。
当过滤箱2内部的烟气通过过滤和吸附后再通过通气管3进行烟气送入处理箱4的内部,当烟气进入处理箱4的内部后,启动第二水泵142将箱体141内部的脱硫液体通过进液管143和连接管144进行脱离液体送至处理箱4的内部,当处理箱4的内部注有脱硫液体后通过处理箱4内部的分隔板13使烟气充分的与处理箱4内壁底部的脱硫液体充分的接触,最后经过脱硫的烟气通过排烟管16进行排放即可。
在本实用新型中,除非另有明确的规定和限定,第一特征在第二特征之 “上”或之“下”可以包括第一和第二特征直接接触,也可以包括第一和第二特征不是直接接触而是通过它们之间的另外的特征接触。而且,第一特征在第二特征“之上”、“上方”和“上面”包括第一特征在第二特征正上方和斜上方,或仅仅表示第一特征水平高度高于第二特征。第一特征在第二特征“之下”、“下方”和“下面”包括第一特征在第二特征正下方和斜下方,或仅仅表示第一特征水平高度小于第二特征。
以上显示和描述了本实用新型的基本原理、主要特征和本实用新型的优点。本行业的技术人员应该了解,本实用新型不受上述实施例的限制,上述实施例和说明书中描述的仅为本实用新型的优选例,并不用来限制本实用新型,在不脱离本实用新型精神和范围的前提下,本实用新型还会有各种变化和改进,这些变化和改进都落入要求保护的本实用新型范围内。本实用新型要求保护范围由所附的权利要求书及其等效物界定。

图 1

图 2

图 3

图 4

图 5



